20号风机报电网掉电,检修班组开具工作票后前往20号风机现场。
2022-04-16 kwzk科威自控
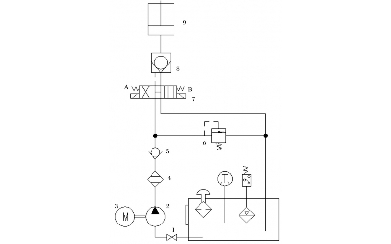
旋回破碎机经常会出现过铁超载等工况,造成主轴、动锥剧烈运动。针对上述情况,应用液压泵控制主轴升降,应用液压平衡缸保护动锥,应用液压保护系统防止过铁损伤设备。液压控制技术在旋回破碎机上的应用证明,该技术具有响应速度快、容易实现过载保护等特点,降低了设备故障率,提高了设备作业率。
2022-04-15 科威
本手册适用于本单位钢丝芯输送带的硫化胶接,胶接型式为一级全搭接。
2022-04-13 科威